RBP-101V01电阻变送器

该变送器封装再坚固耐用的小型管壳内。坚固耐用的传感单元更适用于半导体系统,以及常规用途如前级真空管道中。该变送器中单独传感器部件可以更换。

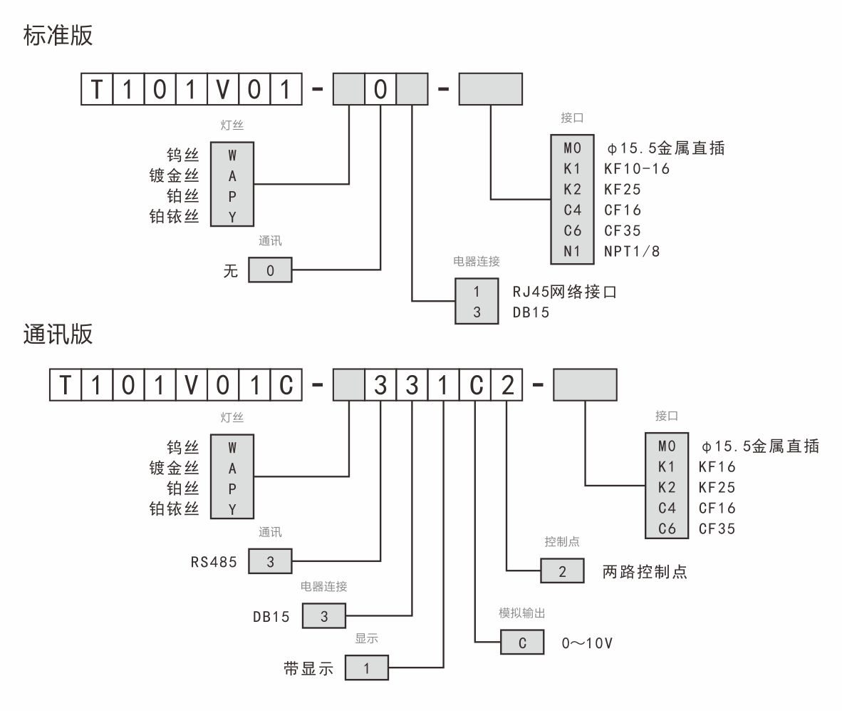
分类:

优点

  • 占空间小。
  • 最佳化的温度补偿。
  • 易于集成的对数信号输出。
  • 易于更换的传感单元。
  • 可选择耐腐蚀的镀金丝和铂金丝。
  • 可选择带显示版本,具有通讯、模拟输出和控制点功能。

应用

  • 前级真空压强检测。
  • 在中真空和粗真空范围内的一般真空测量和控制。
  • 半导体系统中。

订货号

技术参数

规格型号

RBP-101v01标准版

RBP-101v01通讯版

测量范围

 1.0×10-2~1.0×105 (Pa)

有效范围

1.0×10-1~3.0×103 (Pa)

参考范围

1.0×10-2~1.0×10-1 (Pa)及3.0×103 ~1.0×105(Pa)

测量精度

(5.0×10-2~1.0×100 (Pa))≤读数的±50%

(1.0×100 ~3.0×103(Pa))≤读数的±30%

(3.0×103 ~1.0×105(Pa))≤读数的±50%

显示

OLED液晶显示

控制点

1路或2路可选

通讯

RS485

供电电源

DC24V±20%,0.2A

输出阻抗

0Ω(短路保护)

负载阻抗

10KΩ

允许压强

1.5atm

调节方式

按键

电气连接

FCC68/RJ45,8脚,插头

DB15公头

法兰处烘烤温度

80/250℃

模拟输出

0-10V

对应公式

P=10((U-C)/1.286)

 

P(气压)

U(输出电压)

C(常数)

 

Pa

V

3.572

 

mbar

V

6.143

 

Torr

V

6.304

重量

约0.3kg

尺寸

(长×宽×高)

约45×25×105(mm)

约55×33×108(mm)

安装方位

竖直放置

工作环境

+5~+50℃

贮存

-20~+65℃

配置接口

KF10/KF16/KF25/KF40/CF16/CF35/直插